Fuente: https://patents.google.com/patent/US7126530B2/en

Abstracto
Un sistema de energía dirigida incluye una pluralidad de fuentes de microondas no coherentes y una pluralidad de antenas. Cada antena puede estar acoplada a una o más fuentes correspondientes para irradiar energía desde las fuentes y generar de forma acumulativa impulsos de alta energía basándose en la combinación estadística de la energía irradiada desde las antenas. Los pulsos pueden ocurrir estadísticamente a una velocidad promedio aproximadamente igual a una extensión de frecuencia entre las fuentes dividida por el doble de un número de fuentes que comprenden la pluralidad. En algunas realizaciones, las fuentes pueden generar por separado energía polarizada horizontal y verticalmente para generar por separado pulsos de alta energía a partir de la combinación estadística de la energía polarizada horizontal y verticalmente. En algunas realizaciones, la dispersión de frecuencia entre las fuentes puede controlarse para cambiar la velocidad promedio a la que ocurren estadísticamente los pulsos. En algunas realizaciones, la dispersión de frecuencia entre las fuentes puede controlarse para cambiar el ancho de impulso de los impulsos. En algunas realizaciones, se pueden usar cardanes para controlar la dirección de la energía..
Descripción
CAMPO TÉCNICO
Las realizaciones de la presente invención pertenecen a sistemas de microondas de alta potencia. En algunas realizaciones, la presente invención se refiere a sistemas de energía dirigida..
FONDO
Algunos sistemas convencionales de energía dirigida utilizan una única fuente de microondas de alta potencia alimentada por una antena de alta ganancia para generar energía dirigida. Las fuentes de microondas de alta potencia, como los Klystron, son muy caras, requieren altos voltajes para funcionar, tienden a ser frágiles, grandes y voluminosas, y pueden requerir sistemas de soporte separados, como un sistema de enfriamiento..
Algunos otros sistemas convencionales de energía dirigida utilizan una gran cantidad de fuentes de microondas coherentes de baja potencia en las que la energía coherente se combina con una antena de conjunto. Un problema con estas técnicas es que las fuentes de microondas coherentes son caras y complejas, y generalmente utilizan una red de alimentación para distribuir una referencia de frecuencia a cada una de las fuentes..
Por tanto, existen necesidades generales de sistemas y métodos de microondas de alta potencia para generar energía dirigida de alta potencia que sean menos costosos y no requieran generadores coherentes. También existen necesidades generales de sistemas y métodos de microondas de alta potencia para generar energía dirigida de alta potencia que no requieran altos voltajes, puedan ser más duraderos, más pequeños y menos voluminosos, y/o no requieran sistemas de soporte separados, tales como un sistema de enfriamiento.
BREVE DESCRIPCIÓN DE LOS DIBUJOS
Las reivindicaciones adjuntas están dirigidas a algunas de las diversas realizaciones de la presente invención. Sin embargo, la descripción detallada presenta una comprensión más completa de las realizaciones de la presente invención cuando se consideran en relación con las figuras, en las que números de referencia similares se refieren a elementos similares en todas las figuras y:
HIGO. 1 es un diagrama de bloques funcional de un sistema de energía dirigida de acuerdo con algunas realizaciones de la presente invención;
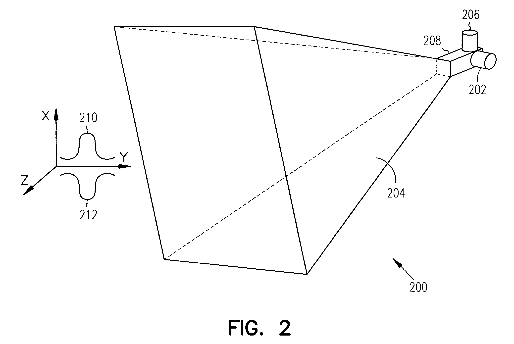
HIGO. 2 es un diagrama de bloques funcional de una combinación antena-fuente de acuerdo con algunas realizaciones de la presente invención;
HIGO. 3 ilustra un sistema móvil de energía dirigida de acuerdo con algunas realizaciones de la presente invención; y
HIGO. 4 es un diagrama de flujo de un procedimiento para generar pulsos de alta energía de acuerdo con algunas realizaciones de la presente invención..
DESCRIPCIÓN DETALLADA
La siguiente descripción y los dibujos ilustran realizaciones específicas de la invención suficientemente para permitir a los expertos en la técnica ponerlas en práctica. Otras realizaciones pueden incorporar cambios estructurales, lógicos, eléctricos, de proceso y de otro tipo. Los ejemplos simplemente tipifican posibles variaciones. Los componentes y funciones individuales son opcionales a menos que se requieran explícitamente, y la secuencia de operaciones puede variar. Partes y características de algunas realizaciones pueden incluirse o sustituirse por las de otras. El alcance de las realizaciones de la invención abarca el ámbito completo de las reivindicaciones y todos los equivalentes disponibles de esas reivindicaciones. Se puede hacer referencia a dichas realizaciones de la invención, individual o colectivamente, en el presente documento con el término “invención” simplemente por conveniencia y sin la intención de limitar voluntariamente el alcance de esta solicitud a una sola invención o concepto inventivo si de hecho se divulga más de uno..
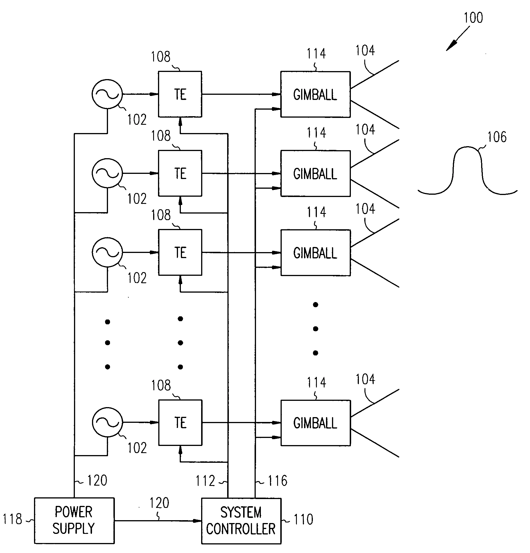
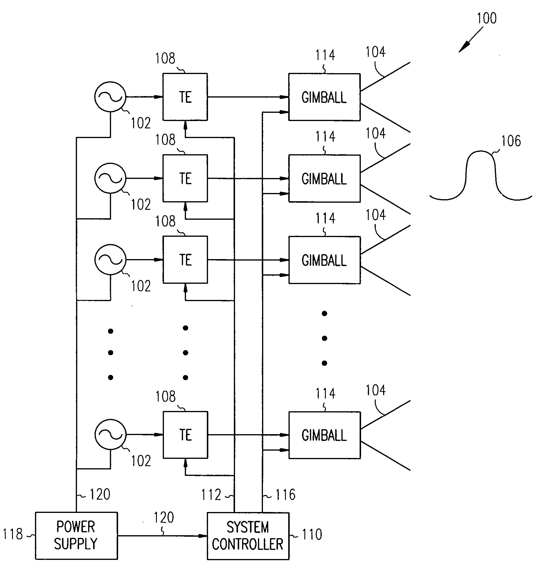
HIGO. 1 es un diagrama de bloques funcional de un sistema de energía dirigida de acuerdo con algunas realizaciones de la presente invención. Dirigido-sistema energético 100 incluye una pluralidad de fuentes de microondas no coherentes 102 y una pluralidad de antenas 104. Cada antena 104 puede acoplarse a una o más fuentes correspondientes para irradiar energía desde las fuentes y generar acumulativamente altas-pulsos de energía 106 basado en la combinación estadística de la energía radiada por las antenas.
En algunas realizaciones, legumbres 106 pueden ser pulsos electromagnéticos (EM) y pueden ocurrir estadísticamente a una velocidad promedio aproximadamente igual a una extensión de frecuencia entre las fuentes dividida por el doble del número de fuentes, aunque el alcance de la invención no está limitado a este respecto. En algunas realizaciones, legumbres 106 puede tener un ancho de pulso de aproximadamente dos dividido por una extensión de frecuencia entre las fuentes, aunque el alcance de la invención no está limitado a este respecto. En algunas realizaciones, legumbres 106 puede tener una densidad de energía máxima aproximadamente proporcional al número de fuentes al cuadrado, aunque el alcance de la invención no está limitado a este respecto..
En algunas realizaciones, legumbres 106 puede ocurrir estadísticamente a una tasa de repetición de pulso (PRR) aproximadamente igual a la dispersión de frecuencia entre las fuentes dividida por el doble del número de fuentes. En algunas realizaciones, alto-pulsos de energía 106 puede generarse espacialmente basándose en una combinación aleatoria (es decir, combinación en el espacio/aire) de la energía irradiada desde antenas 104.
En algunas realizaciones, fuentes 102 puede generar energía electromagnética en casi cualquier frecuencia de microondas u onda milimétrica. En algunas realizaciones, fuentes 102 generar energía electromagnética a una frecuencia aproximadamente entre 2,3 y 2,5 GHz, aunque el alcance de la invención no está limitado a este respecto. También pueden ser adecuadas otras frecuencias, como 915 MHz, aunque el alcance de la invención no está limitado a este respecto..
En algunas realizaciones, la frecuencia extendida entre fuentes 102 puede referirse a la diferencia en la salida de frecuencia entre cualquiera de las fuentes que están transmitiendo. Por ejemplo, en algunas realizaciones, cuando las fuentes generan señales dentro de 1 MHz de una frecuencia central seleccionada, la dispersión de frecuencia entre las fuentes sería de 2 MHz, aunque el alcance de la invención no está limitado a este respecto..
En algunas realizaciones, fuentes 102 puede comprender magnetrones. En algunas otras realizaciones, fuentes 102 puede comprender amplificadores de potencia de estado sólido, girotrones, tubos de ondas progresivas (TWT) y/o klistrones configurados para generar energía no coherente. En algunas realizaciones, cada Fuente 102 puede ser una fuente de menor potencia y puede generar niveles de energía de aproximadamente 1 kilovatio kW a aproximadamente 50 kW o más, aunque el alcance de la invención no está limitado a este respecto. En algunas realizaciones, se pueden usar magnetrones de hornos microondas disponibles comercialmente para fuentes 102. En algunas realizaciones, se pueden usar hasta 100 o más fuentes..
En algunas realizaciones, sistema 100 puede generar densidades de potencia promedio basadas en el número de combinaciones de antena-fuente (N), la ganancia de las antenas (G), la potencia de cada fuente (P) y la distancia desde las fuentes o el alcance (R). En estas realizaciones, la densidad de potencia promedio puede ser aproximadamente proporcional a NPG/4πR2, aunque el alcance de la invención no está limitado a este respecto. legumbres 106 puede tener una densidad de potencia máxima aproximadamente proporcional a N2PG/4πR2 debido a la combinación estadística, aunque el alcance de la invención no está limitado a este respecto. En algunas realizaciones, legumbres 106 puede ocurrir aleatoriamente en cualquier lugar dentro del ancho del haz de sistema 100. En algunas realizaciones, sistema 100 puede irradiar dentro de un ancho de haz que puede ser establecido por cualquiera de antenas 104 proporcionando un ancho de haz mucho mayor que un sistema coherente cuyo ancho de haz puede ser establecido por toda la matriz. Este mayor ancho de haz permite sistema 100 irradiar legumbres 106 en un área mucho mayor que la de un sistema coherente. En algunas realizaciones, sistema 100 puede generar pulsos de pico alto y corta duración sobre un área más grande, aunque el alcance de la invención no está limitado a este respecto..
En algunas realizaciones de ejemplo, cuando se usan 50 combinaciones de antena-fuente con antenas que tienen una ganancia de 10 con fuentes de 10 kW, sistema 100 puede generar legumbres 106 teniendo una densidad de potencia máxima de hasta 20.000 kW por centímetro cuadrado en un alcance de 100 metros, aunque el alcance de la invención no está limitado a este respecto. En algunas otras realizaciones de ejemplo, cuando se usan 10 combinaciones de antena-fuente con antenas que tienen una ganancia de 10 con fuentes de 10 kW, sistema 100 puede generar legumbres 106 que tiene una densidad de potencia máxima de hasta 850 kW por centímetro cuadrado en un alcance de 100 metros, aunque el alcance de la invención no está limitado a este respecto..
En algunas realizaciones, antenas 104 puede estar polarizado circularmente y puede irradiar señales polarizadas sustancialmente circularmente. En otras realizaciones, antenas 104 puede estar polarizado linealmente y puede irradiar señales con una polarización lineal (por ejemplo, una polarización horizontal y/o vertical). A pesar de sistema 100 está ilustrado con antenas separadas 104, esto no es un requisito. En otras realizaciones, se puede utilizar una única antena con múltiples entradas. En estas otras realizaciones, las múltiples entradas pueden aislarse mediante polarización y/o frecuencia. Antenas, tales como bocinas, lentes, conjuntos y reflectores, pueden ser adecuadas en algunas de estas realizaciones..
En algunas realizaciones, sistema 100 puede comprender uno o más elementos de sintonización (TE) 108 acoplado entre al menos algunos de fuentes 102 y uno correspondiente de antenas 104. Sintonización elementos 108 puede cambiar al menos ligeramente una frecuencia de la energía proporcionada por una asociada de fuentes 102. Esto puede cambiar la dispersión de frecuencia entre las fuentes, lo que puede cambiar la velocidad promedio a la que los pulsos 106 ocurren estadísticamente. En algunas realizaciones, elementos de sintonización 108 puede usarse para controlar la frecuencia de un oscilador de funcionamiento libre dentro fuentes 102, aunque el alcance de la invención no está limitado a este respecto. Ejemplos de algunos elementos de afinación adecuados para su uso como elementos de sintonización 108 puede incluir sintonizadores deslizantes y sintonizadores EH.
En algunas realizaciones, sistema 100 también puede incluir controlador del sistema 110 generar señales de control 112 para elementos de sintonización 108. señales de control 112 puede usarse para cambiar la dispersión de frecuencia entre las fuentes para controlar la velocidad promedio a la que legumbres 106 ocurren estadísticamente, aunque el alcance de la invención no está limitado a este respecto. Señales de control 112 También se puede utilizar para cambiar la dispersión de frecuencia entre las fuentes para controlar el ancho de pulso de legumbres 106, aunque el alcance de la invención no está limitado a este respecto.
En algunas realizaciones, sistema 100 También puede incluir uno o más cardanes 114 acoplado a las antenas para dirigir antenas 104 en una dirección seleccionada. En algunas realizaciones, controlador del sistema 110 puede generar señales de control 116 controlar cardanes 114 a antenas directas 104 en una dirección seleccionada. En algunas realizaciones, cada antena 104 puede estar acoplado a uno cardán 114. En otras realizaciones, se puede utilizar un único cardán y se pueden acoplar más de uno o incluso todos los antenas 104.
En algunas realizaciones, sistema 100 puede incluir fuente de alimentación 118 para suministrar energía a fuentes 102 así como a controlador del sistema 110 y otros elementos. En algunas realizaciones, fuente de alimentación 118 Puede ser una fuente de alimentación portátil, como baterías y/o generadores eléctricos. En algunas realizaciones, fuente de alimentación 118 Puede ser una fuente de alimentación fija, como la corriente doméstica u otras fuentes de energía..
A pesar de sistema 100 se ilustra con varios elementos funcionales separados, uno o más de los elementos funcionales pueden combinarse y pueden implementarse mediante combinaciones de elementos configurados por software, tales como elementos de procesamiento que incluyen procesadores de señales digitales DSP y/u otros elementos de hardware. Por ejemplo, controlador del sistema 110 puede comprender uno o más microprocesadores, DSP, circuitos integrados ASIC de aplicaciones específicas y combinaciones de diversos hardware y circuitos lógicos para realizar al menos las funciones descritas en el presente documento..
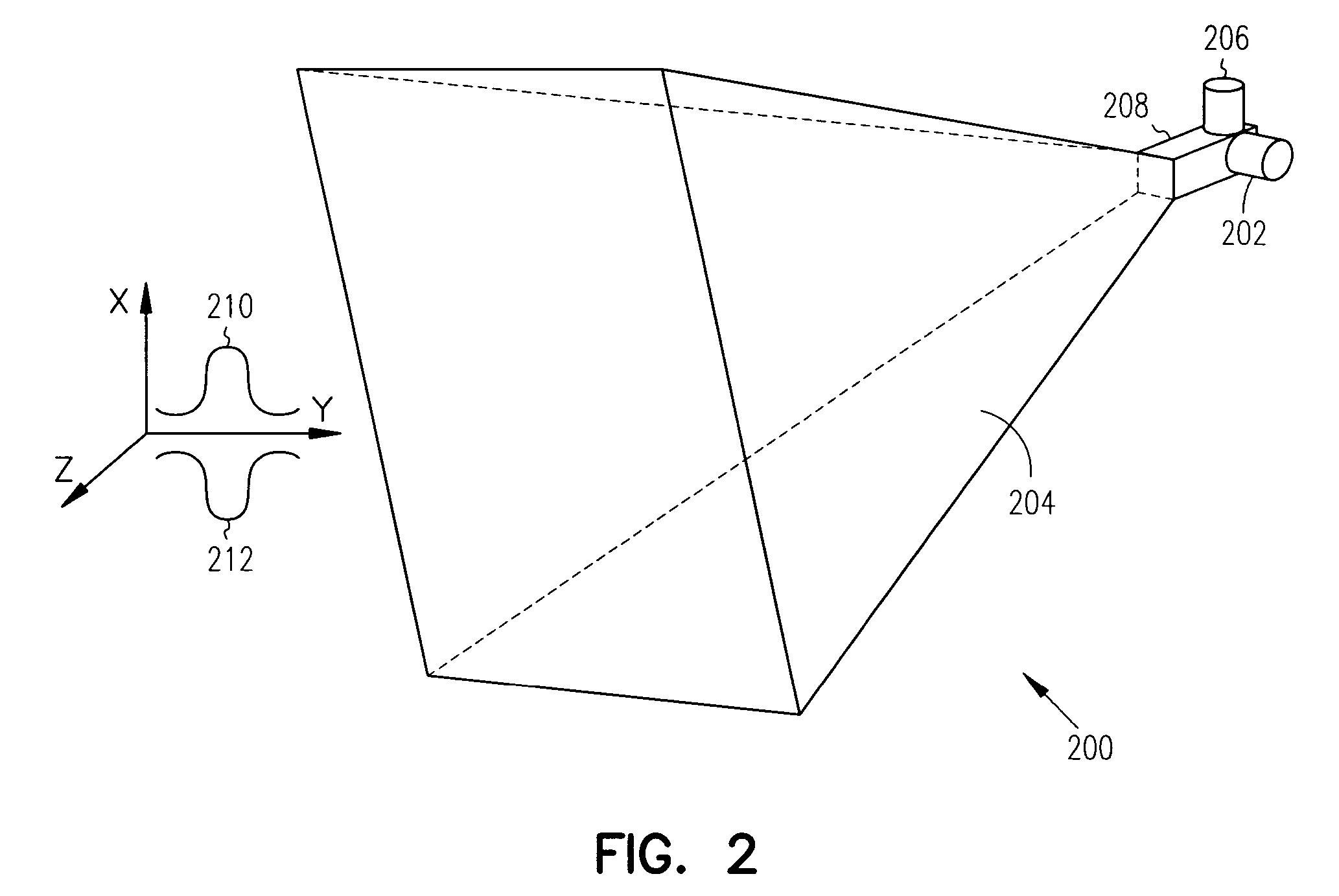
HIGO. 2 es un diagrama de bloques funcional de una combinación antena-fuente de acuerdo con algunas realizaciones de la presente invención. Antena-combinación de fuentes 200 es un ejemplo de una combinación antena-fuente que puede ser adecuada para su uso como una o más fuentes 102 (HIGO. 1) y una correspondiente de antenas 104 (HIGO. 1), aunque también pueden ser adecuadas otras combinaciones de antena-fuente.
antena-combinación de fuentes 200 comprende antena de bocina 204 asociado con guía de ondas 208. En estas realizaciones, fuentes 202 están acoplados a guía de ondas 208 para generar formas de onda de energía que tienen una primera polarización, y fuentes 206 están acoplados a guía de ondas 208 para generar formas de onda de energía que tienen una segunda polarización. En algunas realizaciones, las formas de onda de energía que tienen la primera polarización se combinan aleatoriamente en el espacio para proporcionar legumbres 210 de la primera polarización. En estas realizaciones, las formas de onda de energía que tienen la segunda polarización pueden combinarse aleatoriamente en el espacio para proporcionar legumbres 212 de la segunda polarización. En algunas realizaciones, la primera polarización puede ser sustancialmente ortogonal a la segunda polarización. En algunas realizaciones, la primera polarización puede ser una polarización vertical y la segunda polarización puede ser una polarización horizontal, aunque el alcance de la presente invención no se limita a este respecto..
En algunas realizaciones, fuentes 202 y/o fuentes 206 puede corresponder a fuentes 102 (HIGO. 1). En algunas realizaciones, fuentes 202 puede comprender magnetrones acoplados a una porción vertical de guía de ondas 208 para generar polarizado horizontalmente formas de onda 212, y fuentes 206 puede comprender magnetrones acoplados a una porción horizontal de guía de ondas 208 para generar formas de onda de energía polarizadas verticalmente, aunque el alcance de la invención no está limitado a este respecto. En otras realizaciones, fuentes 202 pueden ser magnetrones configurados para generar formas de onda polarizadas horizontalmente, y fuentes 206 Pueden ser magnetrones configurados para generar formas de onda polarizadas verticalmente..
Aunque la antena-combinación de fuentes 200 ilustra antena de bocina 204, guía de ondas 208 y fuentes 202 y 206 para generar formas de onda con polarizaciones sustancialmente ortogonales, el alcance de la invención no está limitado a este respecto. También se pueden usar otras combinaciones de antena-fuente para generar formas de onda con polarizaciones sustancialmente ortogonales, así como otras polarizaciones que incluyen polarizaciones circulares..
HIGO. 3 ilustra un sistema móvil de energía dirigida de acuerdo con algunas realizaciones de la presente invención. Dirigido al móvil-sistema energético 300 puede comprender dirigido-sistema energético 302 ubicado en vehículo 306. sistema 302 puede comprender una pluralidad de fuentes radiantes no coherentes 308 que pueden generar acumulativamente pulsos de alta energía basados en una combinación estadística de la energía no coherente irradiada desde antenas 304. En algunas realizaciones, el sistema de energía dirigida 100 (HIGO. 1) puede ser adecuado para su uso como sistema 302, aunque el alcance de la invención no está limitado a este respecto. En algunas realizaciones, la combinación antena-fuente 200 (HIGO. 2) puede ser adecuado para su uso como cualquiera o todos los fuentes radiantes no coherentes 308 y antenas 304, aunque el alcance de la invención no está limitado a este respecto. En algunas realizaciones, móvil dirigido-sistema energético 300 También puede incluir cardanes (no ilustrados en HIGO. 3), como cardanes 114 (HIGO. 1), señalar antenas 304 aproximadamente en la misma dirección y/o antenas directas 304 en una dirección seleccionada.
HIGO. 4 es un diagrama de flujo de un procedimiento para generar pulsos de alta energía de acuerdo con algunas realizaciones de la presente invención.. Procedimiento 400 puede realizarse mediante un sistema de energía dirigida, como el sistema 100 (HIGO. 1), aunque otros sistemas también pueden ser adecuados para realizar Procedimiento 400. Procedimiento 400 Puede usarse para generar pulsos de alta energía que ocurren estadísticamente utilizando una serie de fuentes no coherentes..
Operación 402 comprende irradiar energía electromagnética no coherente con una pluralidad de fuentes de microondas no coherentes. En algunas realizaciones, Operación 402 comprende irradiar la energía electromagnética no coherente con una pluralidad de antenas en las que cada antena está acoplada a una de las fuentes correspondiente. Debido a que las fuentes no son coherentes, las fuentes pueden tener una separación de frecuencia entre ellas..
Operación 404 comprende combinar espacialmente la energía no coherente irradiada para generar pulsos de alta energía que ocurren estadísticamente. En algunas realizaciones, los pulsos pueden ocurrir estadísticamente a una velocidad promedio aproximadamente igual a una extensión de frecuencia entre las fuentes dividida por el doble del número de fuentes que comprenden la pluralidad, aunque el alcance de la invención no está limitado a este respecto..
Operación 406 comprende controlar la dispersión de frecuencia entre las fuentes para cambiar la velocidad promedio a la que ocurren estadísticamente los pulsos. En algunas realizaciones, Operación 406 puede ser opcional.
Operación 408 comprende controlar la dispersión de frecuencia entre las fuentes para cambiar el ancho de impulso de los impulsos. En algunas realizaciones, Operación 408 puede ser opcional.
Operación 410 comprende controlar uno o más cardanes acoplados a las antenas para dirigir la energía en una dirección seleccionada. En algunas realizaciones, Operación 410 puede ser opcional.
Aunque las operaciones individuales de Procedimiento 400 se ilustran y describen como operaciones separadas, una o más de las operaciones individuales pueden realizarse simultáneamente y nada requiere que las operaciones se realicen en el orden ilustrado. En algunas realizaciones, operaciones 402 y 404 pueden realizarse sustancialmente al mismo tiempo. En estas realizaciones, debido a que las fuentes utilizadas para realizar Operación 402 son no coherentes, la combinación de energía en Operación 404 puede ocurrir por la combinación aleatoria de energía en el espacio/aire.
En algunas realizaciones, la presente invención proporciona un método para alterar dispositivos electrónicos. En estas realizaciones, se pueden generar pulsos de alta energía que ocurren estadísticamente mediante la combinación espacial de salidas de energía de una pluralidad de fuentes de microondas no coherentes, tales como fuentes 102 (HIGO. 1). Los pulsos pueden ocurrir aleatoriamente y, en algunas realizaciones, los pulsos pueden ocurrir estadísticamente a una velocidad promedio aproximadamente igual a una dispersión de frecuencia entre las fuentes dividida por el doble del número de fuentes que comprenden la pluralidad. En estas realizaciones, la energía electromagnética no coherente puede irradiarse con una pluralidad de antenas, y cada antena puede estar acoplada a una o más fuentes correspondientes. En algunas realizaciones, las antenas pueden dirigirse con uno o más cardanes en una dirección seleccionada. En algunas realizaciones, los dispositivos electrónicos que pueden verse perturbados por los pulsos de alta energía pueden incluir casi cualquier dispositivo eléctrico o electrónico, particularmente aquellos que utilizan dispositivos semiconductores. Ejemplos de algunos dispositivos electrónicos que pueden verse afectados pueden incluir computadoras y sistemas informáticos, vehículos, estaciones de comunicación por radio, satélites, sistemas de navegación, etc..
El Resumen se proporciona para cumplir con la Sección 1.72(b) del 37 CFR, que requiere un resumen que permita al lector determinar la naturaleza y esencia de la divulgación técnica. Se presenta en el entendido de que no se utilizará para limitar o interpretar el alcance o significado de las reclamaciones..
En la descripción detallada anterior, ocasionalmente se agrupan varias características en una única realización con el fin de simplificar la divulgación. Este método de divulgación no debe interpretarse como que refleja la intención de que las realizaciones reivindicadas de la materia en cuestión requieran más características de las que se enumeran expresamente en cada reivindicación. Más bien, como reflejan las siguientes reivindicaciones, la invención reside en menos de todas las características de una única realización descrita. Por lo tanto, las siguientes reivindicaciones se incorporan a la descripción detallada, siendo cada reivindicación por sí sola una realización preferida independiente..
RECLAMOS (23)
1. Un sistema de energía dirigida que comprende:
una pluralidad de fuentes de microondas no coherentes; y una pluralidad de antenas para irradiar energía desde una de las fuentes correspondientes, la pluralidad de antenas para generar acumulativamente impulsos de alta energía a través de la combinación espacial de la energía radiada; un par de elementos de sintonización entre cada una de las antenas y la fuente correspondiente, los elementos de sintonización cambian individualmente una frecuencia de energía proporcionada por las fuentes para cambiar una velocidad promedio a la cual los pulsos ocurren estadísticamente a través de la combinación espacial por las antenas; y un controlador del sistema para proporcionar señales de control a los elementos de sintonización para cambiar una extensión de frecuencia entre las fuentes para controlar la velocidad promedio a la que ocurren estadísticamente los pulsos a través de la combinación espacial.
2. El sistema de afirmar 1 en donde los pulsos son pulsos electromagnéticos generados por la combinación espacial, en el que la pluralidad de fuentes están en una única ubicación, y en el que las señales de control proporcionadas por el controlador del sistema provocan además que los elementos de sintonización cambien la frecuencia de una fuente correspondiente para provocar que los pulsos se produzcan estadísticamente a una velocidad promedio aproximadamente igual a una extensión de frecuencia entre las fuentes dividida por el doble de un número de fuentes que comprenden la pluralidad.
3. El sistema de afirmar 1 en el que las señales de control proporcionadas por el controlador del sistema provocan además que los elementos de sintonización cambien la frecuencia de la fuente correspondiente para generar pulsos mediante combinación espacial que tiene un ancho de pulso de aproximadamente dos dividido por una extensión de frecuencia entre las fuentes y que tiene una densidad de energía máxima de aproximadamente proporcional al número de fuentes al cuadrado.
4. El sistema de afirmar 1 en donde las fuentes comprenden magnetrones.
5. El sistema de afirmar 1 en el que las antenas están polarizadas circularmente e irradian energía sustancialmente polarizada circularmente.
6. El sistema de afirmar 1 en el que las antenas comprenden antenas de bocina, en donde la pluralidad de fuentes comprende fuentes de una primera polarización, cada fuente de la primera polarización acoplada a través del elemento de sintonización correspondiente a una de las antenas de bocina asociada para generar formas de onda de energía que tienen la primera polarización., en el que el sistema comprende además una segunda pluralidad de fuentes de una segunda polarización, estando cada fuente de la segunda polarización acoplada a través del elemento de sintonización correspondiente a una de las antenas de bocina asociada para generar formas de onda de energía que tienen la segunda polarización, y en donde la primera polarización es sustancialmente ortogonal a la segunda polarización.
7. El sistema de afirmar 6 en donde el cambio de frecuencia por los elementos de sintonización acoplados a las fuentes de la primera polarización hace que las formas de onda de energía que tienen la primera polarización se combinen aleatoriamente en el espacio para proporcionar pulsos de la primera polarización, y en donde el cambio de frecuencia por los elementos de sintonización acoplados a las fuentes de la segunda polarización hace que las formas de onda de energía que tienen la segunda polarización se combinen aleatoriamente en el espacio para proporcionar pulsos de la segunda polarización..
8. El sistema de afirmar 6 en donde la primera polarización comprende una polarización horizontal y la segunda polarización comprende una polarización vertical.
9. El sistema de afirmar 8 en donde las fuentes de la primera polarización comprenden magnetrones acoplados a una porción vertical de las antenas para generar formas de onda polarizadas horizontalmente, y en el que las fuentes de la segunda polarización comprenden magnetrones acoplados a una porción horizontal de las antenas para generar formas de onda polarizadas verticalmente..
10. El sistema de afirmar 2 donde cada fuente genera niveles de energía de aproximadamente 1 kilovatio (kW) a aproximadamente 100 kW.
11. El sistema de afirmar 10 en donde las fuentes generan energía electromagnética a una frecuencia aproximadamente entre 2,3 y 2,5 GHz, y donde la dispersión de frecuencia entre cualquiera de las fuentes es de aproximadamente 2 MHz.
12. El sistema de afirmar 1 en el que las señales de control proporcionadas por el controlador del sistema provocan además que los elementos de sintonización cambien la dispersión de frecuencia entre las fuentes para controlar el ancho de pulso de los pulsos..
13. El sistema de afirmar 1 que comprende además uno o más cardanes acoplados a las antenas para dirigir los pulsos en una dirección seleccionada en respuesta a las señales de control del cardán proporcionadas por el controlador del sistema.
14. El sistema de afirmar 13 en el que cada antena está acoplada a uno de una pluralidad de cardanes.
15. El sistema de afirmar 13 en el que un único cardán está acoplado a la pluralidad de antenas.
16. Un método para generar pulsos de alta energía que comprende: irradiar energía electromagnética no coherente con una pluralidad de fuentes de microondas no coherentes, combinándose espacialmente la energía no coherente irradiada para generar pulsos de alta energía que ocurren estadísticamente; y cambiar una frecuencia de la energía proporcionada por las fuentes y cambiar una distribución de frecuencia entre las fuentes para controlar una velocidad promedio a la cual los pulsos ocurren estadísticamente a través de la combinación espacial.
17. El método de afirmar 16 en donde la radiación comprende irradiar la energía electromagnética no coherente con una pluralidad de antenas, cada antena acoplada a una correspondiente de las fuentes., en donde los pulsos son pulsos electromagnéticos, y en el que el método comprende además proporcionar señales de control a elementos de sintonización para cambiar la frecuencia proporcionada por las fuentes para hacer que los pulsos ocurran estadísticamente a una velocidad promedio aproximadamente igual a la frecuencia extendida entre las fuentes dividida por el doble de un número de fuentes que comprenden la pluralidad..
18. El método de afirmar 17 que comprende además controlar la dispersión de frecuencia entre las fuentes para cambiar el ancho de pulso de los pulsos.
19. El método de afirmar 17 que comprende además controlar uno o más cardanes acoplados a las antenas para dirigir la energía en una dirección seleccionada.
20. El método de afirmar 17 en donde irradiar comprende: irradiar una primera energía electromagnética no coherente con una primera pluralidad de fuentes de microondas no coherentes, combinándose espacialmente la energía no coherente irradiada para generar pulsos de alta energía que ocurren estadísticamente y que tienen una primera polarización; y irradiar una segunda energía electromagnética no coherente con una segunda pluralidad de fuentes de microondas no coherentes, combinarse la energía no coherente irradiada para generar pulsos de alta energía que se producen estadísticamente y que tienen una segunda polarización., en donde la primera polarización es sustancialmente ortogonal a la segunda polarización.
21. Un método para alterar dispositivos electrónicos que comprende: generar pulsos de alta energía que ocurren estadísticamente combinando espacialmente salidas de una pluralidad de fuentes de microondas no coherentes, los pulsos ocurren estadísticamente a una velocidad promedio aproximadamente igual a una extensión de frecuencia entre las fuentes dividida por el doble de un número de fuentes que comprenden la pluralidad ; y cambiar una frecuencia de la energía proporcionada por las fuentes y cambiar la dispersión de frecuencia entre las fuentes para controlar la velocidad promedio a la que ocurren estadísticamente los pulsos a través de la combinación espacial.
22. El método de afirmar 21 en el que la generación comprende irradiar energía electromagnética no coherente con una pluralidad de antenas, cada antena acoplada a una de las fuentes correspondiente, el método comprende además dirigir las antenas con uno o más cardanes en una dirección seleccionada.
23. El método de afirmar 21 que comprende además controlar la dispersión de frecuencia entre las fuentes para cambiar el ancho de pulso de los pulsos.